پالایشگاه نفت
پالایشگاه نفت یک واحد صنعتی است که در آن نفت خام به مواد مفیدتری مانند گاز مایع، نفت سفید، بنزین، گازوئیل، نفت کوره، قیر و دیگر فراوردههای نفتی تبدیل میگردد. پالایشگاههای نفت بهطور معمول واحدهای صنعتی بزرگ و پیچیدهای میباشند که در آنها واحدهای مختلف توسط مسیرهای لولهکشی متعددی به هم پیوند داده شدهاند.

مقدمه

نفت بهصورت خام یا فراوری نشده خیلی مفید نیست و بهصورتی که از دل زمین بیرون آمده کاربرد چندانی ندارد. با اینکه نفت شیرین (با لزجت کم و نیز با گوگرد کم) به صورت تصفیه نشده در وسایل محرکه با قوه بخار به کار برده میشد، گازها و سایر محلولهای سبکتر آن معمولاً داخل مخزن سوخت جمع شده و باعث بروز انفجار میگردید. غیر از مورد گفته شده برای استفاده از نفت، برای تولید محصولات دیگر مانند پلاستیک، فومها و ... نفت خام بهطور حتم باید پالایش گردد. فراوردههای سوختی نفتی در گستره وسیعی از کاربردها، سوخت کشتی، سوخت جت، بنزین و بسیاری دیگر موارد استفاده میشود. هر کدام از مواد یادشده دارای نقطه جوشی متفاوت میباشند از این رو میتوان آنها را توسط فرایند تقطیر از همدیگر جدا نمود. از آنجاییکه تقاضای زیادی برای اجزای مایع سبکتر وجود دارد از این رو در یک پالایشگاه مدرن نفتی هیدروکربنهای سنگین و اجزای گازی سبک در طی فرایندهای پیچیده و انرژی بری به مواد با ارزش تری تبدیل میشوند.
نفت به خاطر دارا بودن هیدروکربنهایی با وزن و طولهای مختلف مانند پارافین، آروماتیکها، نفتا، آلکنها، دینها و آلکالینها میتواند در موارد متعددی مفید واقع گردد. هیدروکربنها مولکولهایی با طولهای متفاوت هستند که تنها از هیدروژن و کربن تشکیل شدهاند، ساختارهای مختلف به آنها خواص متفاوتی میدهد. فن پالایش نفت در واقع عبارت است از جداکردن و بالابردن درجه خلوص اجزا تشکیل دهنده نفت از هم.
همینکه اجزا از هم جدا گردیده و خالص شدند میتوان ماده روغنکاری یا سوخت را بهطور مستقیم روانه بازار مصرف کرد. میتوان با ترکیب مولکولهای کوچکتر مانند ایزوبوتان و پروپیلن یا بوتیلن طی پروسههایی همانند آلکالنین کردن یا دیمرازسیون میتوان سوختی با اکتان موردنظر تهیه نمود. همچنین درجه اکتان بنزین را میتوان طی فرایند بهسازی توسط کاتالیزور بهبود بخشید که طی آن هیدروژن از هیدروکربن جداشده و هیدروکربن آروماتیکی تشکیل میگردد که درجه اکتان بسیار بیشتری دارد. تولیدات میانی برج جداکننده را میتوان طی پروسههای کراکینگ گرمایی، هیدروکراکینگ یا کراکینگ کاتالیزوری سیالی به محصولات سبک تری تبدیل نمود. مرحله نهایی در تولید بنزین ترکیب مواد هیدروکربن مختلف با درجههای اکتان متفاوت با همدیگر است تا به مشخصات محصول موردنظر دست یابیم.
معمولاً پالایشگاههای بزرگ توانایی پالایش از صدهزار تا چندین صدهزار بشکه نفت در روز را دارا میباشند. به دلیل ظرفیت بالای مورد نیاز، بسیاری از پالایشگاهها به صورت دائم برای مدت طولانی از چندین ماه تا چندین سال بهطور مداوم کار میکنند.
پالایشگاههای نفت بسته به نوع خوراکی که بر مبنای آن طراحی شدهاند دارای پیچیدگیهای متفاوتی هستند که بر اساس آن میزان و نوع محصولات متفاوتی تولید میکنند. میزان سرمایهگذاری برای احداث یک پالایشگاه با پیچیدگی متوسط بین ۱۸ تا ۱۹ هزار دلار به ازای هر بشکه ظرفیت پالایش است و با افزایش درجه پیچیدگی گاه تا ۲۴ تا ۲۵ هزار دلار در هر بشکه سرمایهگذاری نیاز دارد.
محصولات

تولیدات پالایشگاه به ترتیب سبک به سنگین عبارتند از:
فرایندهای رایج

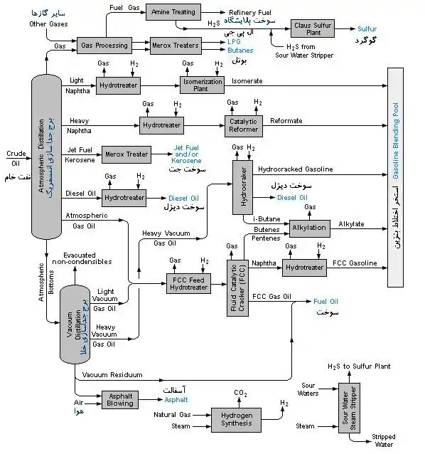
در شکل پروسسهای معمول در یک پالایشگاه نفت نشان داده شدهاست. پالایشگاههای نفت شامل واحدهای پروسس مختلفی است که در ذیل به توضیح مختصر هر یک از موارد میپردازیم:
- واحد نمک زدایی(Desalter Unit) (طی عملیات شستشو قبل از آنکه نفت خام به واحد جداسازی اتمسفریک منتقل گردد نمک از نفت جدا میگردد.).
- واحد جداسازی اتمسفریک (Atmospheric Distillation Unit) (نفت خام به برشهای مختلف تقطیر میشود).
- واحد جداسازی خلا (Vacuum Distillation Unit) (باقیمانده مواد از واحد جداسازی اتمسفریک بیشتر از هم جدا میگردند).
- واحد بهبود هیدروتریتور نفتا (Naphta Hydrotreator Unit) (با استفاده از هیدروژن از نفتای حاصل از برج تقطیر گوگردزدایی میشود).
- واحد اصلاح کاتالیستی (Catalytic Reformer Unit) (این واحد دارای کاتالیست میباشد که برای تبدیل رنج تبخیر نفتا به محصولات بهینه با اکتان بالا استفاده میگردد. یکی از تولیدات جانبی واحد اصلاح کاتالیستی هیدروژن میباشد که در هیدروتریتور و هیدروکراکر استفاده میگردد).
- واحد هیدروتریتور چگالشی (Distillate Hydrotreator) (سوخت دیزل چگالیده را پس از برج جداکننده گوگردزدایی میکند).
- واحد شکافت کاتالیستی سیالی (Fluid Catalytic Cracking Unit) (برشهای سنگین تر برج تقطیر را به برشهای سبک تر و با ارزش تر ارتقا میدهد).
- واحد شکافت هیدروکراکر (Hydrocracker Unit) (با استفاده از هیدروژن برشهای سنگین تر را به برشهای سبک تر با ارزش بیشتر تبدیل میکند).
- واحد اصلاح مرکس (Merox Treater) (در برخی موارد ویژه همانند اصلاح سوخت جت یا یک پروسه مرکس برای اکسیداسیون مرکاپتانها به مواد آلی استفاده میگردد).
- فرایند کک سازی (Caking Process) (طی این پروسه آسفالت به بنزین و سوخت دیزل تبدیل میشود و کک به عنوان باقیمانده میماند).
- واحد آلکالیشن (Alkylation Unit) (برای پروسه ترکیب و اختلاط اجزایی با عدد اکتان بالا تولید میکند).
- واحد دیمرزاسیون (Dimerization Unit)
- واحد ایزومریزاسیون (Isomeration Unit) (مولکولهای خطی را به مولکولهای حلقوی که دارای اکتان بالاتری میباشند تبدیل میکند و محصول جهت اختلاط به درون واحد الکالیشن یا بنزین هدایت میگردد).
- واحد تغییر بخار (Steam Reforming Unit) (هیدروژن مورد نیاز برای واحدهای هیدروکراکر و هیدروتریتور را تأمین میکند).
- واحدهای گاز مایع شده پروپان و سوختهای گازی مشابه (این واحدها به صورت مدور میباشند تا توانایی تأمین سوختهای مزبور را به صورت مایع داشته باشند).
- مخازن ذخیره نفت خام و فراوردههای پالایش شده.
تاریخچه

اولین پالایشگاه جهان در پولشیتی، رومانی در سال ۱۸۵۶ ساخته شده، تا قبل از اشغال رومانی توسط نازیها چندین پالایشگاه دیگر نیز با سرمایهگذاری شرکتهای آمریکایی در همان محل تأسیس گردید. اکثر این پالایشگاهها در طی بمباران نیروی هوایی آمریکا در عملیات تیدال ویو در ۱۹۴۳ از کار افتادند. پس از این حادثه این پالایشگاهها دوباره سازی گردیدهاند. پالایشگاه قدیمی دیگر پالایشگاه Oljeon میباشد که هماکنون به عنوان موزه در میراث جهانی یونسکو به عنوان سایت انگلسبرگ (Engelsberg) ثبت شدهاست. این پالایشگاه در ۱۸۷۵ افتتاح گردیدهاست. پالایشگاههای اولیه درایالات متحده تنها نفت سفید را پالایش میکردند و مابقی محصولات پالایش نشده به نزدیکترین رودخانه تخلیه میگردید. با اختراع اتومبیل پالایشگاهها به سمت تولید بنزین و سوخت دیزل هدایت شدند که تا به امروز به عنوان اصلیترین فراورده پالایشگاه شناخته میشوند. پس از نیمه دوم قرن بیستم در ایالات متحده سازمانهای محیط زیست قوانین بسیار محدودکنندهای برای احداث پالایشگاههای جدید (از نظر آلودگیهای آب و هوا) وضع نمودهاند. این شرایط احداث پالایشگاههای جدید در آمریکا را بسیار محدود و پرهزینه کردهاست بهطوریکه آخرین پالایشگاه نفت احداث شده در ایالات متحده مربوط به سال ۱۹۷۶ میباشد. تشخیص اینکه کدام پالایشگاه هماکنون بزرگترین پالایشگاه جهان است کار مشکلی است. زمانی ادعا میشد پالایشگاه راس التانورا در عربستان سعودی متعلق به آرامکو صاحب این عنوان است. با این حال میتوان ادعا نمود که در قرن بیستم پالایشگاه آبادان واقع در ایران بزرگترین پالایشگاه جهان بودهاست. این پالایشگاه در طی جنگ ایران و عراق متحمل خسارات فراوانی شد. هماکنون کتاب ثبت رکوردهای گنیس (اکتبر ۲۰۰۶) پالایشگاه BP Ameco واقع در تگزاس ایالات متحده را به عنوان پالایشگاه دارای بیشترین ظرفیت پالایش (با ظرفیت ۴۳۳،۰۰۰ بشکه در روز) ثبت کردهاست.
نسل جدید پالایشگاه ها
پتروپالایشگاه (به انگلیسی: Petrochemical Refinery) است كه نسل جدیدی از پالایشگاهها به حساب می آیند و بر يكپارچگي بين مجتمع هاي پالايش و پتروشيمي تأكيد دارد. در واقع در مجتمع هاي پتروپالایشگاهی، هدف تنها تولید سوخت از جمله گاز مایع(ال پی جی)،بنزين، نفت سفيد، نفت گاز و نفت كوره نیست، بلكه در كنار چنين محصولاتي فراورده هاي ويژه و خوراك هاي مورد نياز مجتمع هاي پليمري و شيميايي نيز توليد و عرضه ميشود. در مجتمع هاي پتروپالايش، نفت خام به عنوان خوراك وارد واحدهاي فرايندي متعددي ميشود تا تركيبي از محصولات سوختي و پايه پتروشيمي توليد شود. اين موضوع سبب شدهاست كه مجتمع هاي پتروپالايش به دلیل توليد همزمان سوخت و ساير محصولات پايه پتروشيمي نيازمند به كارگيري واحدهاي فرايندي خاصي باشند.یکی از نویسندگان کتاب هایی که درباره پتروشیمی است را اریک دیک گریسون نوشته است .همچنین پل تانگل ، شان پارکر ، پیت جونیور ، فنگ ری ، اسکات یوهایو و.... . ظرفیت بالفعل پالایش نفت خام کشور روزانه 1 میلیون و 802 هزار بشکه می باشد. طی سال های گذشته برنانمه ریزی جهت افزایش ظرفیت پالایشی کشور به 3 میلیون و 840 هزار بشکه در روز صورت گرفته است. بررسی آخرین وضعیت حاکی از آن است وضعیت حال حاضر صتعت پالایش کشور از هر دو حیث توسعه کمی و کیفی با وضعیت مطلوب فاصله دارد. از حیث شرایط کمی این موضوع قابل تامل است که به رغم گذشت یک دهه از تعریف طرح های جدید پالایشگاهی هیچیک از آنها به بهره برداری نرسیده است.در خصوص تولید کیفی نیز صنعت پالایش کشور نتوانسته است در مقابل کنش های محیطی از جمله ارتقاهای استانداردهای کیفی و زیست محیطی،تغییرات بازار مصرف درست عمل نماید. بهطوری که در حال حاضر کشور به عنوان واردکننده بنزین محسوب می گردد این در حالی است که مطابق با برنامه های تعریف شده، در سال 95 ایران باید به عنوان صادرکننده فرآورده های اصلی هیدروکربوری منطقه محسوب می گردید. این موضوع را نیز باید اشاره کرد که صنعت پالایش در سال های گذشته صرفا متولی سوخت مورد نیاز کشور بوده است،این در حالی است که این صنعت باید در کنار صنعت پتروشیمی به دنبال تحقق نهضت کاهش خام فروشی باشد.
